网站首页
关于我们
产品中心
工程业绩
新闻中心
技术文章
服务体系
联系我们
产品中心
格栅、输送压榨系列
栅渣输送与压榨系列
沉砂池及砂水分离系列
沉淀池刮吸泥机系列
脱水机系列、加药混合系列
深度处理系列
闸门、启闭机系列
给水水质净化设备
搅拌机系列
曝气器系列
填料等材料
环保配件
当前位置:
首页 > 产品中心 >
JYG集油管(撇渣管)
用途与简介
集油管主要用于收集液面上的浮油、浮渣、泡沫等漂浮物,一般安装在隔油池或平流沉淀池、浮选池的一端(下游)。开有豁口的集油管可绕轴线转动,将豁口浸入水面油层下,油靠静压自流入管内,再流到池外。
一般作为刮集设备的配套产品,通常与刮油刮渣机,链板式刮渣(沫)机析架式刮泥机等配合使用。
与之类似功能产品,集渣槽一般用来收集由刮板(刮沫机或刮油刮渣机)刮入的浮油或浮渣等漂浮物。较低温度时,可考虑蒸气或其它加温措施,以保证流动。
主要特点
1、采用蜗轮蜗杆(或偏心轮机构)传动,平稳、省力。
2、堰口平直、溢流均匀。
3、液位略微变化,不影响使用效果。
4、结构简单,刚度高,安装使用方便。
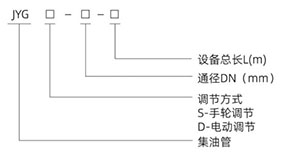
型号说明
外形示意图
型号及主要技术参数
·下一个:
WG液压往复式矩形池底刮泥机
·上一个:
BS电动推杆旋转式滗水器
唯实创新、追求卓越,共赢未来
关于我们
公司简介
公司简介
工程业绩
服务体系
企业文化
资质荣誉
产品中心
格栅、输送压榨系列
栅渣输送与压榨系列
沉砂池及砂水分离系列
沉淀池刮吸泥机系列
脱水机系列、加药混合系列
深度处理系列
新闻中心
技术文章
新闻中心
联系我们
联系方式
版权所有(C)2025 江苏维新环保集团有限公司 All Rights Reserved. 备案号:
苏ICP备17012674号-7
联系电话
18651011688
传真:0510-87832633
地址:江苏省宜兴市高塍镇塍文路20号
×
18651011688 谢经理